聯系人:陳女士?
手 機:
電 話:193-5750-7130
地 址:浙江省杭州市濱江區長河街道平樂街 16 號 1 號樓 12365 室


?尊敬的客戶,感謝您選用硬度自動測量系統。依托專業研發人員,研發并提供中高端手動、XY-半自動、Z-自動、XYZ-全自動硬度測量系統解決方案。為完善產品,以便為您提供更好的服務,懇請您將任何關于產品的建議反饋給我們。
半自動維氏硬度計主要用于測量微小、薄型試件、脆硬件的測試,通過選用各種附件或者升級各種結構可廣泛的用于各種金屬(黑色金屬、有色金屬、鑄件、合金材料等)、金屬組織、金屬表面加工層、電鍍層、硬化層(氧化、各種滲層、涂鍍層)、熱處理試件、碳化試件、淬火試件、相夾雜點的微小部分,玻璃、瑪瑙、人造寶石、陶瓷等脆硬非金屬材料的測試。尤其適用于大批量測量工件的硬度梯度分布曲線,和指定部位的硬度測試。
通過內置步進馬達控制的自動位移臺, 透過鼠標點擊控制, 擁有多樣性的控制模式, 定位精度高, 重復精度好, 移動速度快, 工作效率高;
硬度計技術參數:
參數名稱 | 參數數據 |
硬度標尺(四選一) | 1、(HV0.3,HV0.5,HV1,HV2,HV3,HV5) 2、(HV0.3,HV0.5,HV1,HV3,HV5,HV10) 3、(HV1,HV3,HV5,HV10,HV20,HV30) 4、(HV1,HV5,HV10,HV20,HV30,HV50) |
顯示 | 7寸液晶觸摸顯示屏 |
試驗力范圍(kg) 對應硬度標尺四選一 | 1、(0.3、0.5 、1、2、3、5 ) 2、(0.3、0.5 、1、3、5、10.) 3、(1、3、5、10、20、30) 4、(1、5、10、20、,30、50) |
加載控制 | 自動(加載/保持/卸載) |
試驗力保持時間(s) | 5~60 |
試驗力選擇 | 外置式選力旋鈕,試驗力自動顯示在7寸液晶觸摸顯示屏上 |
物鏡放大倍數 | 10×,20× |
光通道 | 雙光通道(目鏡及CCD攝象通道) |
光學系統(雙光學通道,無需切換) | 1、自動數字式編碼器; 2、總放大倍數(μm):100×(觀察), 200×(測量); 3、測量范圍(μm): 400;4、分辨率(μm):0.125 |
硬度測量范圍 | (5-3000)HV |
數據輸出(選配) | 內置打印機,測試數據也可通過USB輸出至U盤進行保存分析 |
試件最大高度(mm) | 165 |
試件最大寬度(mm) | 130壓頭中心線至機壁距離) |
電源電壓 | AC220V/50HZ |
軟件參數:
1、介紹
半自動維氏硬度計,集成了光學成像、機械位移、電子控制、數字成像、圖像分析、計算機處理等多種最新專業技術,通過計算機主機實現對維氏硬度計和自動載物臺的控制,并將硬度壓痕數字化成像在計算機屏幕上,再通過自動讀數、手動讀數等手段,準確測量金屬及部分非金屬材料及各種膜層、鍍層的顯微硬度、硬化層深度、膜層厚度、兩點間距等。還可拍攝金屬表面形貌并進行固定倍率打印等。這一系統,突破了傳統硬度的測試方式,實現了全自動、高精度、高重復性的硬度測試,是材料分析的重要設備。
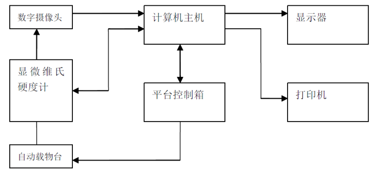
2、組成

計算機主機通過 RS232 串口,控制硬度計的動作并接收硬度計的相應信息;計算機主機通過 RS232 串口,控制平臺控制箱,并通過平臺控制箱,控制自動載物臺移動并接收相應信息;維氏硬度計所壓的壓痕的光學信號,通過數字攝像頭成像在計算機顯示器上,再通過自動、手動讀數,測得維氏硬度值。

物料 | 介紹 | |
壓力控制 | 硬度計試驗力轉換時,系統感知試驗力變化并實時顯示在系統中。 | |
轉塔控制 | 軟件控制硬度計進行物鏡—壓頭之間相互切換,無需人工控制硬度計 | |
加載控制 | 軟件控制硬度計進行加載,無需人工控制硬度計。 | |
測量控制 | 軟件控制硬度計轉塔、加載并直接讀取維氏硬度值 | |
光源亮度控制 | 對光源的亮度進行設置 | |
圖像采集 | 實時顯示硬度圖像,可存儲、打印圖像,以及定倍打印。 | |
手動/自動測量 | 手動:拉對角線測量、兩點卡線測量、四點測量、自動:自動找出壓痕的四個頂點,速度快,數據準。 | |
硬度換算 | 依據國家標準,自動進行布氏—洛氏—維氏—努氏等多種硬度數值轉換,實時顯示,并可轉換各種國際標準 | |
圖文報告 | 自動記錄測量數據,自動生成硬度—深度曲線,保存或打印硬度—深度曲線及所有壓痕測量值;保存或打印壓痕圖像 | |
努氏測量 | 可更換努氏壓頭進行努氏硬度自動測量 | |
自動載物工作臺 | 可通過鼠標點擊界面中任意點自動選點,可進行直線開始位置的設定和隨機移動位置設定,通過鼠標對自動X-Y位移 | |
馬達 | 步進馬達 | |
最大移動距離 | 50mm | |
最小移動距離 | 1mm | |
移動速度 | 可調 | |
位移重復精度 | 1um | |
樣品臺尺寸 | 100mmX100mm | |
圖像采集/識別 | 采用高質量、高分辨率300 萬像素攝像機,高速采集:1280X1024 分辨率:25 幀/秒,大尺寸原始圖像采集; 采用的圖像及測量結果供存儲格式,圖像存儲格式BMP、JPG等通用文件格式)。 | |
自動測量時間 | 約0.3S/1個壓痕 | |
測量重復性 | ±1.0% (700HV/500gf,壓痕清晰時) | |
最小測量單位 | 0.01mm | |
維氏硬度計 | 試驗力四選一 1、(0.3、0.5 、1、2、3、5 ) 2、(0.3、0.5 、1、3、5、10.) 3、(1、3、5、10、20、30) 4、(1、5、10、20、,30、50); 試驗力可轉換單位為:(Kgf,N); 高級光學工程師設計的光學系統不僅圖像清晰,還可作為簡單的顯微鏡使用,亮度可調,視覺舒服,長時間操作不容易疲勞; 7寸液晶觸摸可直觀顯示硬度值,換算硬度,試驗方法,試驗力,保荷時間,測量次數,試驗過程直觀明了; 系統自帶校準功能,可手動調整輸入誤差校準儀器; 加荷方式:全自動; 鏡頭與壓頭轉換:全自動; 物鏡和壓頭中心重合精度小于1um; 鑄鋁殼體一次成型,結構穩定不變形,純白汽車烤漆檔次高,抗劃傷能力強; 結果同步換算為洛氏、維氏、布氏; | |||||
標準配置: | 顯微維氏壓頭 | 1個 | 10X物鏡 | 1個 | 20X物鏡 | 1個 |
砝碼 | 1套 | 維氏硬度塊 | 2塊 | 10×測微目鏡 | 1個 | |
電動平臺控制器 | 1個 | 電動十字工作臺 | 1個 | 水平儀 | 1個 | |
水平調節螺釘 | 4個 | 螺絲批 | 2個 | 外接電源線 | 1根 | |
防塵罩 | 1個 | 安裝和操作手冊 | 1份 | 光學適配鏡 | 1個 | |
USB 加密狗 | 1個 | 攝像頭 | 1個 | 軟件光盤 | 1個 | |
控制專用連接線 | 1個 | RS232通訊線 | 1個 | |||
軟件配置: | ||||||
XY樣品移動控制 | 提供XY電動移動樣品臺:可用軟件控制也可手動調節;XY可同時運動;XY可用鍵盤方向鍵微調精確到位; | |||||
XY遙感 | 控制XY電動移動樣品臺 | |||||
加載模式和路徑設置 | 提供多種加載模式包括沿線、沿邊緣角度、沿曲線邊緣角度等;加載點坐標可任意設置 | |||||
自動邊緣掃描 | 沿樣品邊緣自動掃描并自動找到拐點如齒頂齒根等 | |||||
自動加載、聚焦、測量 | 系統按設定的加載模式,自動聚焦、自動加載、自動測量,并自動繪制硬化曲線;一鍵完成 | |||||
硬度值轉換、修正、有效驗證 | 系統可同時將測得的顯微維氏硬度值轉換到其它多個硬度標尺如HB、HR等;可對球面圓柱面樣品測量值進行修正; | |||||
數據統計 | 自動計算測量硬度的平均值、方差、Cp、 Cpk等統計值 | |||||
數據儲存 | 測量數據和圖像等可保存于一個文檔供以后調出 | |||||
測試報告 | 自動生成WORD或EXCEL文檔報表;用戶可定制報表格式;標準格式包括每單個硬度測量值、統計值、壓痕圖像、 | |||||
努氏硬度 | 可設置為努氏硬度測量 | |||||
斷裂韌性 | 可設置為測量壓痕斷裂韌性 | |||||
其它功能 | 含顯微圖像處理與測量系統的所有功能,包括圖像拍攝、標定、圖像處理、幾何測量、文檔標注、相冊管理、和定倍打印等 | |||||
電腦 | 聯想商業電腦 | |||||
杭州昊儀儀器有限公司 版權所有 ? 2026 Inc. 浙ICP備2024105762號-1
掃一掃咨詢微信客服